1
/
of
2
PF 18
VBA-2A-KE2-I/U / PF 206360 - AS-Interface analog module
VBA-2A-KE2-I/U / PF 206360 - AS-Interface analog module
Regular price
$582.27 NZD
Regular price
Sale price
$582.27 NZD
Unit price
/
per
Shipping calculated at checkout.
Price (exc. GST) each
Couldn't load pickup availability
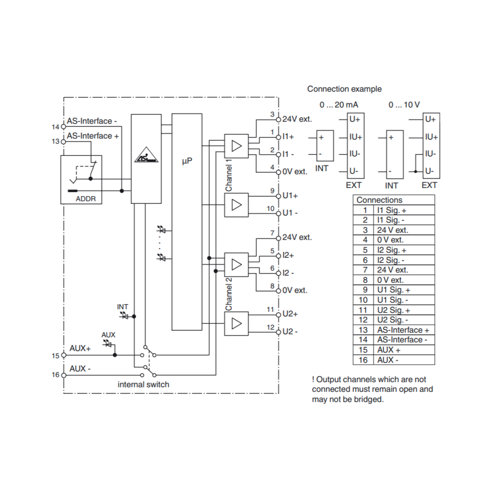
AS-Interface analog module, VBA-2A-KE2-I/U / PF 206360
- Housing with removable terminals
- Communication monitoring
- Addressing jack
- Function display for bus, external auxiliary voltage and outputs
- Power supply of outputs external or from the module, as required
Details: VBA-2A-KE2-I/U / PF 206360
KE control cabinet module 2 analog outputs
Compatible Part Numbers:
VBA-2A-KE2-I/U
206360
VBA-2A-KE5-IL/UL
288593
Technical Data Sheet:
Datasheet excerpt: Technical data of VBA-2A-KE2-I/U / PF 206360
| General specifications | ||
|---|---|---|
| Node type | Standard node | |
| AS-Interface specification | V3.0 | |
| Required gateway specification | ≥ V2.1 | |
| UL File Number | E223772 | |
| Indicators/operating means | ||
| LED FAULT | error display; LED red red: communication error red flashing: peripheral error or address 0 |
|
| LED INT | Internal input supply active; LED green | |
| LED PWR | AS-Interface voltage; LED green green: AS-Interface voltage OK green flashing: peripheral error or address 0 |
|
| LED AUX | ext. auxiliary voltage UAUX ; LED green | |
| LED -/OK | Status of output signal; green LED off: not connected (current module only) to: Signal within value range flashing: Signal outside value range |
|
| LED U/I | Current or voltage module; LED green off: Voltage output on: Current output |
|
| Electrical specifications | ||
| Auxiliary voltage (output) | 24 V DC ± 15 % PELV (protection class 3 according to VDE 0106/IEC 364-4-41) |
|
| Insulation voltage | ≥ 500 V | |
| Rated operating voltage | 26.5 ... 31.6 V from AS-Interface | |
| Rated operating current | Supply via AS-Interface: ≤ 100 mA supply via AS-Interface and UAUX: ≤ 120 mA |
|
| Output | ||
| Number/Type | 2 analog outputs Current: 4 ... 20 mA ± 0.5 % voltage: 0 ... 10 V ± 0.5 % |
|
| Open loop voltage | current output: max. 21 V (dependent on the supply voltage) | |
| Supply | from AS-Interface or from external auxiliary voltage as required UAUX | |
| Load | voltage output: min. 1.2 kΩ current output: max. 600 Ω |
|
| Current loading capacity | ≤ 150 mA (signal current + actuator supply) from AS-Interface; overload and short-circuit protected ≤ 500 mA (signal current + actuator supply) from external bulk power supply UAUX, overload and short-circuit protected |
|
| Resolution | 16 Bit / 1 µA (current module) or 16 bit / 1 mV (voltage module) |
|
| Short-circuit current | voltage output: max. 18 mA | |
| Directive conformity | ||
| Electromagnetic compatibility | ||
| Directive 2014/30/EU | EN 62026-2:2013 EN 61000-6-2:2005, EN 61000-6-4:2007 | |
| Standard conformity | ||
| Degree of protection | EN 60529:2000 | |
| AS-Interface | EN 62026-2:2013 | |
| Noise immunity | EN 61000-6-2:2005 EN 62026-2:2013 | |
| Programming instructions | ||
| Profile | S-7.3.5 | |
| IO code | 7 | |
| ID code | 3 | |
| ID2 code | 5 | |
| Data bits (function via AS-Interface) | The transfer of the data value is based on AS-Interface Profile 7.3. | |
| Parameter bits (programmable via AS-i) | function | |
| P0 | P0=1: Automatic detection of module type P0=0: Manual adjustment of the module type with P1 and P3 |
|
| P1 | Programming channel 1 P1=1: Channel 1 current output P1=0: Channel 1 voltage output |
|
| P2 | Message of peripheral error P2=1, peripheral error is reported P2=0, peripheral error is not reported |
|
| P3 | Programming channel 2 P3=1: Channel 2 current output P3=0: Channel 2 voltage output |
|
| Ambient conditions | ||
| Ambient temperature | 0 ... 55 °C (32 ... 131 °F) | |
| Storage temperature | -25 ... 85 °C (-13 ... 185 °F) | |
| Mechanical specifications | ||
| Degree of protection | IP20 | |
| Connection | removable terminals rated connection capacity: rigid/flexible (with and without wire-end ferrules): 0.25 mm2 ... 2.5 mm2 for multiple-wire connection with two wires of equal cross-section: flexible with twin wire-end ferrules: 0.5 mm2 ... 1.5 mm2 |
|
| Material | ||
| Housing | PA 66-FR | |
| Mass | 350 g | |
| Dimensions | ||
| Height | 85 mm | |
| Width | 22.5 mm | |
| Length | 99 mm | |
| Mounting | DIN mounting rail | |
Classifications
| System | Classcode |
|---|---|
| ECLASS 13.0 | 27242601 |
| ECLASS 12.0 | 27242601 |
| ECLASS 11.0 | 27242601 |
| ECLASS 10.0.1 | 27242601 |
| ECLASS 9.0 | 27242601 |
| ECLASS 8.0 | 27242601 |
| ECLASS 5.1 | 27242601 |
| ETIM 9.0 | EC001596 |
| ETIM 8.0 | EC001596 |
| ETIM 7.0 | EC001596 |
| ETIM 6.0 | EC001596 |
| ETIM 5.0 | EC001596 |
| UNSPSC 12.1 | 39121535 |
2 in stock
Share

